产品目录
液体涡轮流量计
液体流量计
水流量计
油流量计
气体涡轮流量计
椭圆齿轮流量计
电磁流量计
涡街流量计
蒸汽流量计
孔板流量计
旋进旋涡流量计
热式气体质量流量计
转子流量计
浮子流量计
靶式流量计
气体流量计
超声波流量计
磁翻板液位计
浮子液位计
浮球液位计
玻璃管液位计
雷达液位计
超声波液位计
投入式液位计
压力变送器
差压变送器
液位变送器
温度变送器
热电偶
热电阻
双金属温度计
推荐产品
联系我们
- 金湖凯铭仪表有限公司
- 联系电话:15195518515
- 在线客服:1464856260
- 电话:0517-86801009
- 传真号码:0517-86801007
- 邮箱:1464856260@qq.com
- 网址:http://www.bhdmvez.cn
- 地址:江苏省金湖县理士大道61号
影响涡街流量计测量不准确的因素
涡街流量计是一种新型流量计 , 由于精度高、适应性强、应用范围广、安装简单等特点 , 在化工行业的应用日益广泛 , **凯铭仪表推出涡街流量计的安装要点共大家分享。
涡街流量计的安装方向不能装反
涡街流量计上标注“→”与工艺介质流向应一致 , 大管径插入式涡流街流量计的传感器要与管道轴线垂直 , 法兰连接型则应与工艺管道同轴。
涡街流量计安装时应保证上、下游直管段的长度
(1) 涡街流量计对前后直管段的一般要求是 : 前 20 D , 后 5 D( D 为相连工艺管道内径) ,阀门一般设计在流量计的下游侧。
(2) 当流量计安装在压缩机、鼓风机、柱塞泵的出口时 , 流量计的上游侧需加装阀门 , 这种情况 , 为保证流量计的测量准确度 , 除上游直管段长度不小于 20 D 外 , *好能在上游侧加装限流或缓冲装置 ,如图1所示:

(3) 对于有变径要求的工艺管线 , 前后直管段的长度分别保证不小于 10 D 和 5 D 就可以了 ; 如果必须在流量计的上游侧选用闸阀 , 那么前直管段的长度不应小于 40 D , 如图 2 所示。

(4) 温度、压力等取源部件应安装于涡街流量计的下游侧 , 距离要求如图 3 所示:涡街流量计与取源部件的距离要求。

安装涡街流量计应保证工作状态时涡街发生器内部充满介质
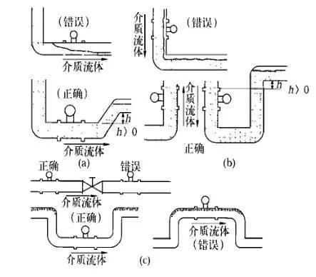
涡街流量计可以测量液相、气相和蒸汽三种介质的流量 , 同时可在水平、竖直甚至任何角度位置的管道上安装 , 但是 , 不论哪一种情况 , 都必须保证工作状态时流量计内部能够完全充满同一种介质。
(1) 对于相连接的工艺管道 , 其内径不应小于流量计内径 , 法兰连接时所用垫片内径应大于流量计本身内径 , 否则会产生气泡或负压真空 , 影响测量准确性。
(2) 测量液体介质水平管道安装时 , 应避免由于管道布置不当而使流量计内部滞留气泡 , 如图 4(a) 所示 ; 在竖直管道安装时 , 要求介质的流向朝上 ,当流向朝下不可避免时 , 应考虑戒除因重力作用形成的负压 , 避免造成流量计内部不能完全充满被测介质 , 如图4(b)所示。

管道清洗与吹扫时的注意事项
管道清洗与吹扫不能连同流量计一起进行 , 法兰型涡街流量计应使用替代短节临时把流量计换下 , 插入式流量计先将流量计拆下来 , 然后进行清洗或吹扫 , 以免流量计损坏。
涡街流量计的使用环境
(1) 涡街流量计的类型很多 , 不同类型、不同型号的流量计的使用范围是不同的 , 如环境温度、介质温度、测量精度和管径大小等 , 安装时应注意其型号及其它技术参数 , 并根据其技术要求采取相应的措施。
(2) 涡街流量计安装应远离动力线路、大功率电气设备以及其它强电磁干扰场所。
(3) 旋涡型流量计对振动的影响较为敏感 , 所以选择安装位置时应远离振动区域 , 如必须安装在振动区域 , 则应在相连接的管道上加装管道支架以固定。
涡街流量计的接地要求
(1) 除按规范要求的信号接地和电缆屏蔽接地外 , 流量计本体也应接地 , 接地阻值符合设计要求。如设计无要求一般应小于10Ω。
(2) 当传感器与变送器分体安装时 , 应保证连接电缆的电气连通性 , 一般都配有专用连接电缆 , 接线时应保证屏蔽层的跨接良好。
相关资讯
- 涡街流量计产生误差是什么原因
- 涡街流量计不归零处理方法
- 涡街流量计与靶式流量计性能对比
- 涡街流量计抗震解决办法
- 涡街流量计与平衡流量计的区别
- 涡街流量计有什么用途
- 涡街流量计的性能特点
- 涡街流量计波动的原因分析与解决方案
- 介质密度对涡街流量计的影响
- 涡街流量计和孔板流量计的区别
- 涡街流量计夹持式与法兰式的区别
- 涡街流量计维护注意事项
- 涡街流量计的测量精度
- 管道振动对涡街流量计的影响
- 涡街流量计与旋进旋涡流量计有什么区别
- 涡街流量计的分类有哪些
- 涡街流量计有哪些连接方式
- 涡街流量计的适用范围
- 涡街流量计对直管段有什么要求
- 影响涡街流量计测量不准确的因素
- 涡街流量计无输出故障原因分析
- 涡街流量计为什么要温压补偿
- 涡街流量计的应用领域
- 涡街流量计无显示原因与检查处理
- 涡街流量计的正确使用方法
- 涡街流量计的原理及结构组成
- 涡街流量计的优缺点有哪些
- 涡街流量计常见故障分析与处理
- 涡街流量计规格型号参数说明
- 涡街流量计传感器接线图

